1992 Accord Coupe Power Window issues
I just bought a 92 Accord Coupe. Found out that both windows roll down but the passenger window will not roll back up. I’ve tried searching for the wiring diagram to try and reverse polarity with no luck. I found the wire the supplies power along with the ground wire. I attempted to jump out the wires in an attempt to roll the window up but no luck. All 5 wires are blue. One has a black stripe (constant power), red stripe, white stripe, yellow stripe and green stripe. I’m not sure if it’s the window regulator or switch at this point. I’ll try replacing both at some time. In the meantime, does anyone know if there’s a way to manually roll these babies up or how to jump out the cables to reverse the polarity? Thanks
Operation CHARM: Car repair manuals for everyone.
Home >> Honda >> 1992 >> Accord L4-2156cc 2.2L SOHC >> Repair and Diagnosis >> Windows and Glass >> Windows >> Diagrams >> Electrical Diagrams >> Front Door

pro multis · About Operation CHARM
Home >> Honda >> 1992 >> Accord L4-2156cc 2.2L SOHC >> Repair and Diagnosis >> Windows and Glass >> Windows >> Diagrams >> Electrical Diagrams >> Front Door
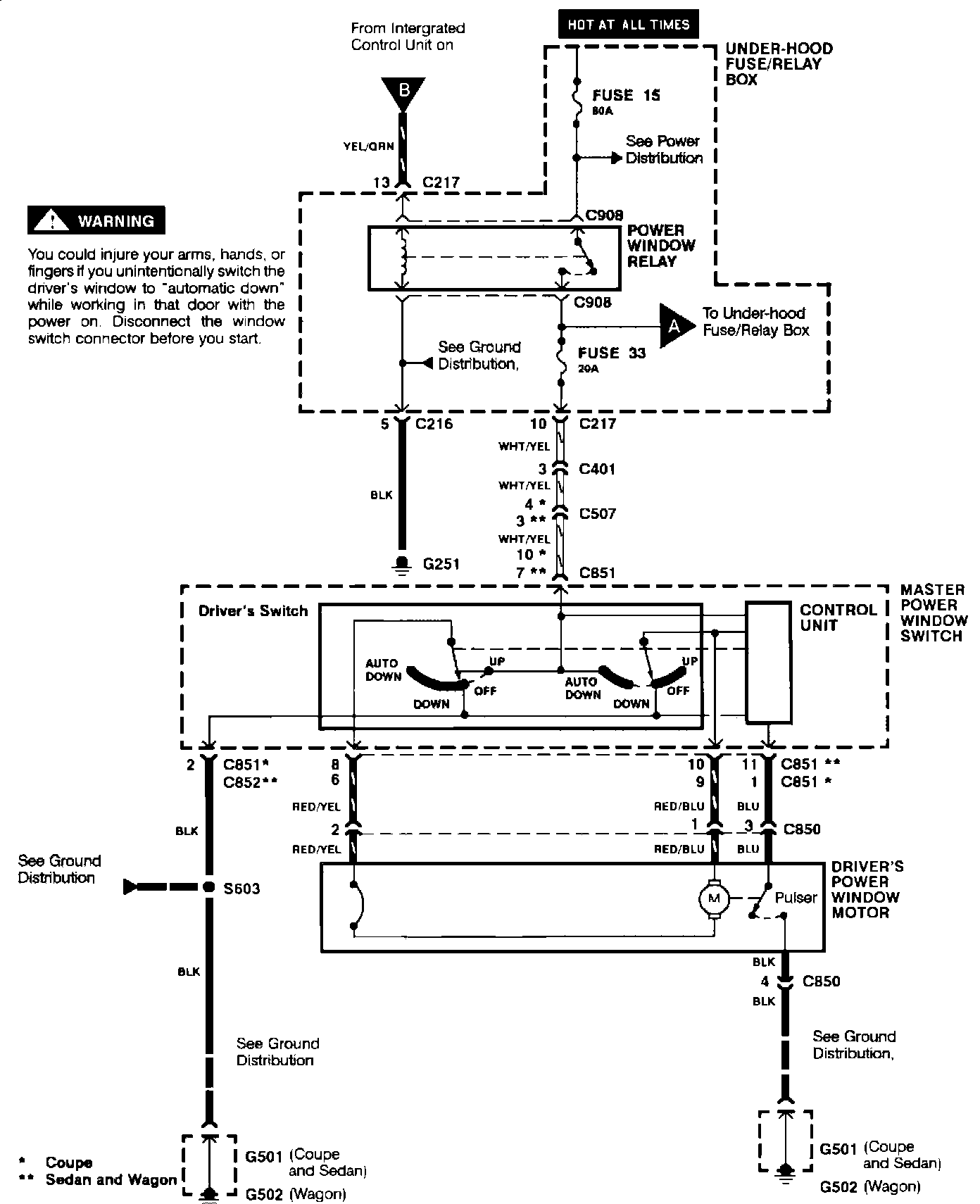
Front Door
Driver's Door:
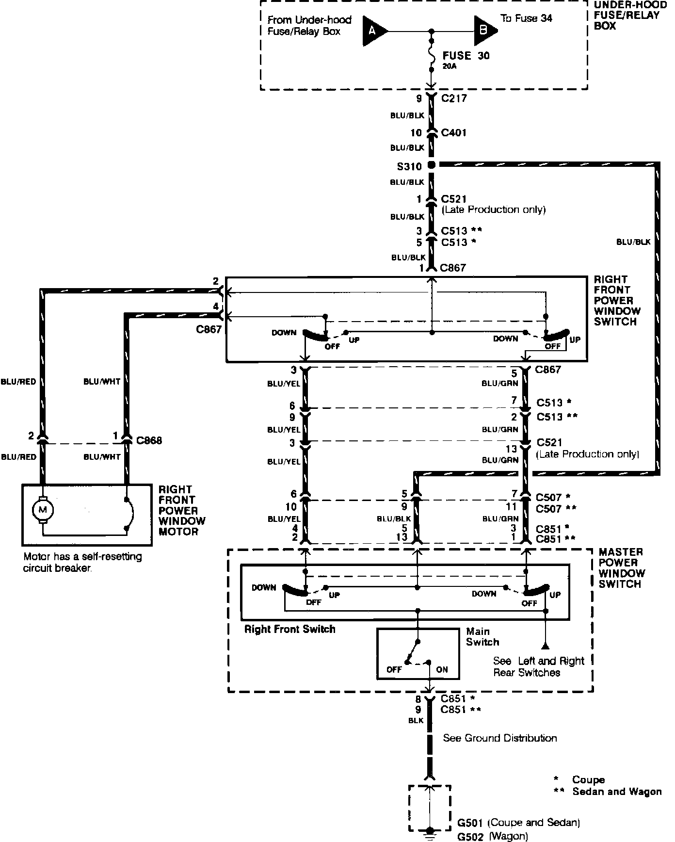
Power Windows (Right Front Door):
pro multis · About Operation CHARM
Thread
Thread Starter
Forum
Replies
Last Post



