06 Honda odyssey EXL P0389 code
Crankshaft position sensor intermediate B circuit fault. 164,000 miles Replaced sensor 3 times ,replaced timing belt , sent ECU out to electronic shop to be tested and returned with no problems at all
guaranteed .rest DTC and after 20 minutes code again. Called Honda for pin out diagram they have none for the public.
ANY BODY have help. thank you
guaranteed .rest DTC and after 20 minutes code again. Called Honda for pin out diagram they have none for the public.
ANY BODY have help. thank you
Operation CHARM: Car repair manuals for everyone.
Home >> Honda Truck >> 2006 >> Odyssey V6-3.5L >> Repair and Diagnosis >> A L L Diagnostic Trouble Codes ( DTC ) >> Testing and Inspection >> P Code Charts >> P0389
DTC P0389: CKP Sensor B Intermittent Interruption
NOTE: Information marked with an asterisk (*) applies to CKP sensor B.
1. Record all freeze data and any on-board snapshot with the HDS.
2. Clear the DTC with the HDS.
3. Test-drive the vehicle for several minutes in the range of these recorded freeze data parameters:
- Engine speed
- Vehicle speed
4. Check for Temporary DTCs or DTCs with the HDS.
Is DTC P0339 and/or P0389* indicated?
YES - Go to step 5.
NO - Intermittent failure, system is OK at this time. Check for poor connections or loose terminals at CKP sensor A/B and the PCM.
5. Check for poor or loose connections at these connectors and terminals:
- CKP sensor A/B
- PCM
- Engine ground
- Body ground
Are the connections OK?
YES - Go to step 6.
NO - Reconnect the connectors or terminals, then go to step 9.
6. Check for damage to the CKP sensor A/B pulse plate on the timing belt drive pulley, J35A6 engine, J35A7 engine.
Is there damage?
YES - Replace the CKP sensor A/B pulse plate/timing belt drive pulley, J35A6 engine, J35A7 engine, then go to step 9.
NO - Go to step 7.
7. Turn the ignition switch OFF.
8. Replace the CKP sensor.
9. Turn the ignition switch ON (II).
10. Reset the PCM with the HDS.
11. Clear the CKP pattern with the HDS.
12. Do the PCM idle learn procedure.
13. Do the CKP pattern learn procedure.
14. Start the engine, and let it idle 10 seconds.
15. Check for Temporary DTCs or DTCs with the HDS.
Are any Temporary DTCs or DTCs indicated?
YES - If DTC P0339 and/or P0389* is indicated, check for poor connections or loose terminals at CKP sensor A/B and the PCM, then go to step 1. If any other Temporary DTCs or DTCs are indicated, go to the indicated DTC's troubleshooting.
NO - Troubleshooting is complete.
pro multis · About Operation CHARM
Home >> Honda Truck >> 2006 >> Odyssey V6-3.5L >> Repair and Diagnosis >> A L L Diagnostic Trouble Codes ( DTC ) >> Testing and Inspection >> P Code Charts >> P0389
P0389
DTC P0339: CKP Sensor A Intermittent InterruptionDTC P0389: CKP Sensor B Intermittent Interruption
NOTE: Information marked with an asterisk (*) applies to CKP sensor B.
1. Record all freeze data and any on-board snapshot with the HDS.
2. Clear the DTC with the HDS.
3. Test-drive the vehicle for several minutes in the range of these recorded freeze data parameters:
- Engine speed
- Vehicle speed
4. Check for Temporary DTCs or DTCs with the HDS.
Is DTC P0339 and/or P0389* indicated?
YES - Go to step 5.
NO - Intermittent failure, system is OK at this time. Check for poor connections or loose terminals at CKP sensor A/B and the PCM.
5. Check for poor or loose connections at these connectors and terminals:
- CKP sensor A/B
- PCM
- Engine ground
- Body ground
Are the connections OK?
YES - Go to step 6.
NO - Reconnect the connectors or terminals, then go to step 9.
6. Check for damage to the CKP sensor A/B pulse plate on the timing belt drive pulley, J35A6 engine, J35A7 engine.
Is there damage?
YES - Replace the CKP sensor A/B pulse plate/timing belt drive pulley, J35A6 engine, J35A7 engine, then go to step 9.
NO - Go to step 7.
7. Turn the ignition switch OFF.
8. Replace the CKP sensor.
9. Turn the ignition switch ON (II).
10. Reset the PCM with the HDS.
11. Clear the CKP pattern with the HDS.
12. Do the PCM idle learn procedure.
13. Do the CKP pattern learn procedure.
14. Start the engine, and let it idle 10 seconds.
15. Check for Temporary DTCs or DTCs with the HDS.
Are any Temporary DTCs or DTCs indicated?
YES - If DTC P0339 and/or P0389* is indicated, check for poor connections or loose terminals at CKP sensor A/B and the PCM, then go to step 1. If any other Temporary DTCs or DTCs are indicated, go to the indicated DTC's troubleshooting.
NO - Troubleshooting is complete.
pro multis · About Operation CHARM
Operation CHARM: Car repair manuals for everyone.
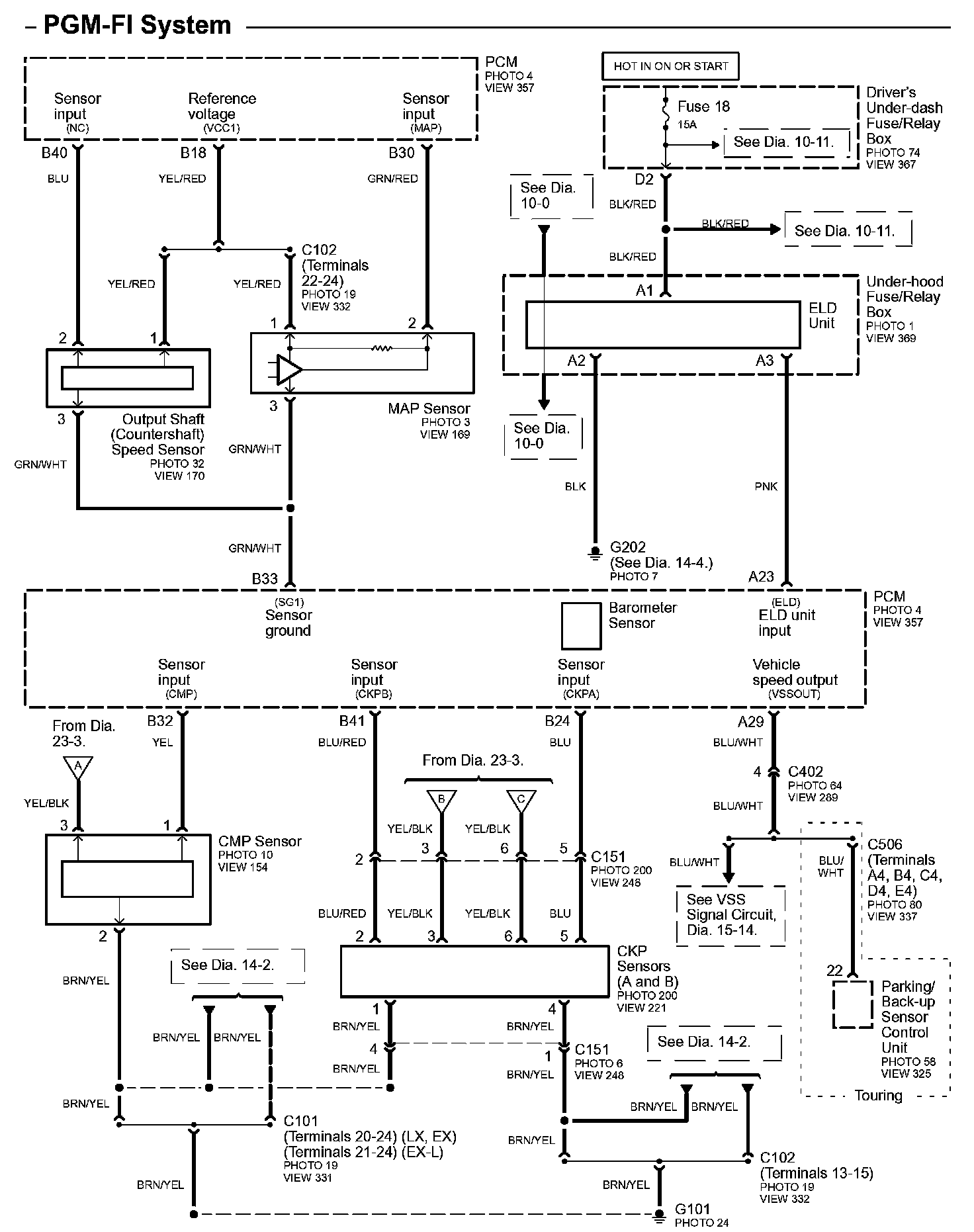
Home >> Honda Truck >> 2006 >> Odyssey V6-3.5L >> Repair and Diagnosis >> Powertrain Management >> Diagrams >> Electrical Diagrams >> Powertrain System Diagrams >> Diagram 23-4
Next Diagram Diagram 23-5
Previous Diagram Diagram 23-3
Diagrams: Other diagrams referred to by number (See Diagram ##-#, etc.) within these diagrams can be found at Diagrams by Number. Diagrams By Number
Locations: Location photographs (references to PHOTOS) referred to within these diagrams can be found at Locations by Photo Number. Locations By Photo Number
Connector Views: Connector terminal views (references to VIEWS) referred to within these diagrams can be found at Connector Views by View Number. Connector Views By View Number
pro multis · About Operation CHARM
Home >> Honda Truck >> 2006 >> Odyssey V6-3.5L >> Repair and Diagnosis >> Powertrain Management >> Diagrams >> Electrical Diagrams >> Powertrain System Diagrams >> Diagram 23-4
Diagram 23-4
Diagram 23-4:
Next Diagram Diagram 23-5
Previous Diagram Diagram 23-3
Diagrams: Other diagrams referred to by number (See Diagram ##-#, etc.) within these diagrams can be found at Diagrams by Number. Diagrams By Number
Locations: Location photographs (references to PHOTOS) referred to within these diagrams can be found at Locations by Photo Number. Locations By Photo Number
Connector Views: Connector terminal views (references to VIEWS) referred to within these diagrams can be found at Connector Views by View Number. Connector Views By View Number
pro multis · About Operation CHARM
Thread
Thread Starter
Forum
Replies
Last Post



